


新闻动态 · NEWS ·
1.基础知识
1.1污水处理基础知识
1.1.1废水的处理方法
污水的主要处理方法主要分为:物理法、物理化学法、生物法、组合法
1.1.2废水的预处理
废水的预处理是以去除废水中的大颗粒污染物和悬浮物在废水中的油脂类物质为目的的处理方法
常见的预处理方法包括格栅、沉沙、隔油及调节等。
除油方法主要有:加隔板、加斜板。
水质水量的调节可使用调节池。
1.1.3污水的处理级别
一级处理:污水经过简单的物理处理后的水;
二级处理:经一级处理后,在经生化处理后的出水;、
三级处理:又称深度处理,二级处理后的出水再经过加药、过滤、消毒灯其它技术,使出水达到更高的标准。
1.1.4排水水质等级
《地面水环境质量标准》GB3838—88将水分为五类,即Ⅰ类、Ⅱ类、Ⅲ类、Ⅳ类、Ⅴ类。
Ⅰ 类 主要适用于源头水,国家自然保护区。
Ⅱ类 主要适用于集中式生活饮用水水源地一级保护区,珍贵鱼虾产卵场等。
Ⅲ类 主要适用于集中于生活饮用水水源地二级保护区,一般鱼类保护区及游泳区。
Ⅳ类 主要适用于农业用水区及一般景观要求水域。
Ⅴ类 主要适用于农业用水及一般景观要求水域。
1.2基本常用术语、名词
◆SS:悬浮物,是指颗粒物直径在0.45um以下的无机物、有机物、生物、微生物等的污染物。
◆COD:化学需氧量,是指在一定的条件下,用强氧化剂处理水样时所消耗的氧化剂的量。COD反映了水中受还原性物质的污染程度,又可反应水中有机物的量,水中的还原性物质有有机物、亚硝酸盐、硫化物亚铁盐等。
◆CODcr:在强酸性溶液中,以重铬酸钾为氧化剂测得的化学需氧量。
◆CODmn:高锰酸钾指数,是以高锰酸钾溶液为氧化剂测得的化学需氧量。
◆TOC:总有机碳,是以碳的含量表示水中有机物质总量的综合指标。
◆TOD:总需氧量,是指水中能被氧化的物质,主要是有机物质在燃烧中变成温度的氧化物时所需要的氧量,结果以O2的mg/L表示。
◆BOD:生化需氧量,指在有溶解氧的条件下,好氧微生物在分解水中有机物的值。
◆BOD5:五日生化需氧量,即在(20±1)℃下,培养五天前后水中溶解氧了的变化值。
◆NH3-N:氨氮,是指以游离氨(NH3)和游离氨(NH4+)形式存在的氮。
◆透明度:是指水样的透明程度。
◆浊度:是表现水中悬浮物对光线透过时所发生的阻碍程度。
◆色度:采用稀释法,与被测样品进行目视比较,以测定样品的颜色强度。
◆DO:溶解氧,溶解在水中的分子态的氧。
◆PH:是指溶液中氢离子活度的负对数。表征水的酸碱性的强弱。
◆SV:污泥沉降比,指氧化池中混合液沉淀30分钟后,沉淀污泥体积占混合液体积的百分数。
◆SVI:指的是氧化池混合液经30分钟沉淀后,1g干污泥所占的湿污泥体积。
◆MLSS:1升氧化池污泥混合液所含干污泥的重量。以mg/L或g/L表示。
2.水处理工艺优缺点
2.1 A2/O工艺
A2/O脱氮除磷工艺(即厌氧-缺氧-好氧活性污泥法,亦称A-A-O工艺),它是在Ap/O除磷工艺上增设了一个缺氧池,并将好氧池出流的部分混合液回流至缺氧池,具有同步脱氮除磷功能。其基本工艺流程如图1所示:

▲A2O工艺基本流程图
污水经预处理和一级处理后首先进入厌氧池,在厌氧池中的反应过程与Ap/O生物除磷工艺中的厌氧池反应过程相同;在缺氧池中的反应过程与An/O生物脱氮工艺中的缺氧过程相同;在好氧池中的反应过程兼有Ap/O生物除磷工艺和An/O生物脱氮工艺中好氧池中的反应和作用。因此A2/O工艺可以达到同步去除有机物、硝化脱氮、除磷的功能。
A2/O工艺适用与对氮、磷排放指标都有严格要求的城市污水处理,其优缺点如下:
优点:
(1)该工艺为*简单的同步脱氮除磷工艺 ,总的水力停留时间,总产占地面积少于其它的工艺 。
(2)在厌氧的好氧交替运行条件下,丝状菌得不到大量增殖,无污泥膨胀之虞,SVI值一般均小于100。
(3)污泥中含磷浓度高,具有很高的肥效。
(4)运行中勿需投药,两个A段只用轻缓搅拌,以不啬溶解氧浓度,运行费低。
缺点:
(1)除磷效果难于再行提高,污泥增长有一定的限度,不易提高,特别是当P/BOD值高时更是如此 。
(2)脱氮效果也难于进一步提高,内循环量一般以2Q为限,不宜太高,否则增加运行费用。
(3)对沉淀池要保持一定的浓度的溶解氧,减少停留时间,防止产生厌氧状态和污泥释放磷的现象出现,但溶解浓度也不宜过高。以防止循环混合液对反应器的干扰。
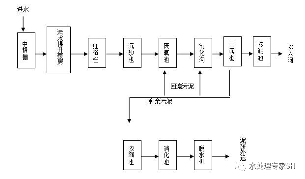
2.2 氧化沟工艺
氧化沟又称循环曝气池,属活性污泥法的一种变形,其工艺流程如图2所示。

▲厌氧池+氧化沟处理工艺流程
氧化沟又称循环曝气池,氧化沟是常规活性污泥法的一种改型和发展。污水和活性污泥混合液在环状曝气渠道中循环流动,属于活性污泥法的一种变形,氧化沟的水力停留时间可达10-30h,有机负荷很低,实质上相当于延时曝气活性污泥系统。由于它运行成本低,构造简单,易于维护管理,出水水质好、耐冲击负荷、运行稳定、并可脱氮除磷,可用于大中型水厂。
优点:
(1)氧化沟具有独特的水力流动特点,有利于活性污泥的生物絮凝作用,而且可以将其工作区分为富氧区、缺氧区,用以进行消化和反消化作用,取得脱氮的效果。
(2)不使用初沉池,有机性悬浮物在氧化沟内能达到好氧稳定的程度。
(3)氧化沟只有曝气器和池中的推进器维持沟内的正常运行,电耗较小,运行费用低。
缺点:
(1)污泥膨胀问题。当废水中的碳水化合物较多,N、P量不平衡,pH值偏低,氧化沟中的污泥负荷过高,溶解氧浓度不足,排泥不畅等易引发丝状菌性污泥膨胀。
(2)泡沫问题。
(3)污泥上浮问题。
(4)流速不均及污泥沉积问题。
(5)氧化沟占地面积很大。
2.3 CASS工艺
CASS为周期循环活性污泥法的英文(Cyclic Activated Sludge System)的缩写,是将好养的生物选择器与传统的连续进水SBR反应器相结合的产物。CASS工艺是以生物反应动力学原理及合理的水力条件为基础而开发的一种系统组成简单的污水处理新工艺。目前CASS工艺在欧美等国家已得到广泛的应用,从运行效果看,处理效果好,除磷脱氮效果也不错。
CASS工艺尤其适合含有较多工业污水的城市污水及要求除磷脱氮的污水的处理。其优缺点如下:
优点:
(1)工艺流程简单、管理方便、造价低。CASS工艺只有一个反应器,不需要二沉池,不需要污泥汇流设备,一般情况下也不需要调节池,因此要比活性污泥工艺节省基建投资30%以上,而且布置紧凑,占地面积可减少35%。
(2)处理效果好。反应器内活性污泥处于一种交替的吸附、吸收及生物降解和活化的变化过程中,因此处理效果好。
(3)有较好的脱氮除磷效果。CASS工艺可以很容易地交替实现好氧、缺氧、厌氧的环境,并可以通过改变曝气量、反应时间等方面来创造条件提高脱氮除磷效果。
(4)污泥沉降性能好。CASS工艺具有的特殊运行环境抑制了污泥中丝状菌的生长,减少了污泥膨胀的可能。同时由于CASS工艺的沉淀阶段是在静止的状态下进行的,因此沉淀效果更好。
(5)CASS工艺独特的运行工况决定了它能很好的适应进水水量、水质的波动。
缺点:
由于进水贯穿于整个运行周期,沉淀阶段进水在主流区底部,造成水力紊动,影响泥水分离时间,进水量受到一定限制,水力停留时间较长。
2.4 SBR工艺
SBR是序列间歇式活性污泥法(Sequencing Batch Reactor Activated Sludge Process)的简称,是一种按间歇曝气方式来运行的活性污泥污水处理技术,又称序批式活性污泥法。与传统污水处理工艺不同,SBR技术采用时间分割的操作方式替代空间分割的操作方式,非稳定生化反应替代稳态生化反应,静置理想沉淀替代传统的动态沉淀。它的主要特征是在运行上的有序和间歇操作,SBR技术的核心是SBR反应池,该池集均化、初沉、生物降解、二沉等功能于一池,无污泥回流系统。
SBR具有以下优点:
(1)理想的推流过程使生化反应推动力增大,效率提高,池内厌氧、好氧处于交替状态,净化效果好。
(2)运行效果稳定,污水在理想的静止状态下沉淀,需要时间短、效率高,出水水质好。
(3)耐冲击负荷,池内有滞留的处理水,对污水有稀释、缓冲作用,有效抵抗水量和有机污物的冲击。
(4)工艺过程中的各工序可根据水质、水量进行调整,运行灵活。
(5)处理设备少,构造简单,便于操作和维护管理。
(6) 反应池内存在DO、BOD5浓度梯度,有效控制活性污泥膨胀。
(7)SBR法系统本身也适合于组合式构造方法,利于废水处理厂的扩建和改造。
(8)脱氮除磷,适当控制运行方式,实现好氧、缺氧、厌氧状态交替,具有良好的脱氮除磷效果。
(9)工艺流程简单、造价低。主体设备只有一个序批式间歇反应器,无二沉池、污泥回流系统,调节池、初沉池也可省略,布置紧凑、占地面积省。
SBR系统的适用范围:
(1)中小城镇生活污水和厂矿企业的工业废水,尤其是间歇排放和流量变化较大的地方。
(2)需要较高出水水质的地方,如风景游览区、湖泊和港湾等,不但要去除有机物,还要求出水中除磷脱氮,防止河湖富营养化。
(3)水资源紧缺的地方。SBR系统可在生物处理后进行物化处理,不需要增加设施,便于水的回收利用。
(4)用地紧张的地方。
(5)对已建连续流污水处理厂的改造等。
(6)非常适合处理小水量,间歇排放的工业废水与分散点源污染的治理。
2.5 UASB( Up-flow Anaerobic Sludge Bed)升流式厌氧污泥床工艺
由于具有厌氧过滤及厌氧活性污泥法的双重特点,作为能够将污水中的污染物转化成再生清洁能源——沼气的一项技术。对于不同含固量污水的适应性也强,且其结构、运行操作维护管理相对简单,造价也相对较低,技术已经成熟,正日益受到污水处理业界的重视,得到广泛的欢迎和应用。
UASB由污泥反应区、气液固三相分离器(包括沉淀区)和气室三部分组成。在底部反应区内存留大量厌氧污泥,具有良好的沉淀性能和凝聚性能的污泥在下部形成污泥层。要处理的污水从厌氧污泥床底部流入与污泥层中污泥进行混合接触,污泥中的微生物分解污水中的有机物,把它转化为沼气。沼气以微小气泡形式不断放出,微小气泡在上升过程中,不断合并,逐渐形成较大的气泡,在污泥床上部由于沼气的搅动形成一个污泥浓度较稀薄的污泥和水一起上升进入三相分离器,沼气碰到分离器下部的反射板时,折向反射板的四周,然后穿过水层进入气室,集中在气室沼气,用导管导出,固液混合液经过反射进入三相分离器的沉淀区,污水中的污泥发生絮凝,颗粒逐渐增大,并在重力作用下沉降。沉淀至斜壁上的污泥沿着斜壁滑回厌氧反应区内,使反应区内积累大量的污泥,与污泥分离后的处理出水从沉淀区溢流堰上部溢出,然后排出污泥床。
基本要求有:
◆为污泥絮凝提供有利的物理、化学和力学条件,使厌氧污泥获得并保持良好的沉淀性能;
◆良好的污泥床常可形成一种相当稳定的生物相,保持特定的微生态环境,能抵抗较强的扰动力,较大的絮体具有良好的沉淀性能,从而提高设备内的
污泥浓度;
◆通过在污泥床设备内设置一个沉淀区,使污泥细颗粒在沉淀区的污泥层内进一步絮凝和沉淀,然后回流入污泥床内。
UASB的主要优点是:
◆UASB内污泥浓度高,平均污泥浓度为20~40gVSS/1;
◆有机负荷高,水力停留时间短,采用中温发酵时,容积负荷一般为5~10kgCOD/m3.d左右;
◆无混合搅拌设备,靠发酵过程中产生的沼气的上升运动,使污泥床上部的污泥处于悬浮状态,对下部的污泥层也有一定程度的搅动;
◆污泥床不填载体,节省造价及避免因填料发生堵赛问题;
◆UASB内设三相分离器,通常不设沉淀池,被沉淀区分离出来的污泥重新回到污泥床反应区内,通常可以不设污泥回流设备;
◆UASB在冬季低温运行情况下,池内增设蒸气管道,利用锅炉蒸气余热对系统进行加温,以保证良好的运行环境。
系统产生甲烷气体可引入锅炉房进行留用。